草长莺飞春已至,项目施工正当时
新闻出处: | 发布时间:2024-04-02

  寒冬远去,春意渐浓。美好的三月,通用环保集团-平凉市崇信县锦屏镇污水处理厂建设项目施工现场如火如荼,本项目是我公司进入甘肃地区工业废水领域的典型工程,自2023年11月份中标以来,公司领导高度重视,克服施工周期短,春节假期及气候影响大等不利因素,全体参建人员以昂扬的姿态和饱满的热情投身于施工一线,目前项目已进入最后的施工冲刺阶段,为第二季度如期调试打下坚实基础。

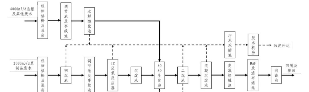
  崇信县锦屏镇污水处理厂建设项目位于锦屏镇马沟村,厂区规划占地70亩,远期总处理能力1.2万m³/d,分两期建设。本次设计为一期工程,污水处理能力为0.6万m³/d(造纸废水0.4万m³/d,豆制品废水0.2万m³/d),主要处理构筑物土建建设规模按0.6万m³/d建造,部分附属建构筑物按远期1.2万m³/d建造,配套设备规模按0.6万m³/d购置安装。出水设计值为《城镇污水处理厂污染物排放标准》(GB18918-2002)一级A标准。

工艺流程

 

=========================================================================

3月17日,平凉市市长、崇信县县委书记、住建局、环保局等相关局办领导到污水处理厂项目现场实地调研。

每天班前安全晨会

每周总包总公司组织相关部门到现场检查安全、质量、进度情况

现场施工进展情况

3月28日,通用环保集团董事长张董莅临现场检查指导工作


该项目不仅是崇信县现有企业正常运营的重要保障,更是对崇信县改善生态环境、下一步招商引资及带动当地经济发展具有重要意义,受到了甘肃省政府、平凉市政府及崇信县人民政府的高度重视。各级领导经常到现场调研,通过对项目的基本情况及现场施工建设进度的了解后,对我司的建设进度、施工现场管理等作出了高度的评价和肯定,希望我司能再接再厉在甘肃省起到污水处理建设及运营的标杆作用。